Понедельник, 17.11.2025, 03:11
Всего понемногу...
Меню сайта
Категории
AVR [6]
Питание [4]
Генераторы [0]
ESR [6]
Детекторы [0]
Справочник [13]
Поиск
Статистика

Онлайн всего: 1
Гостей: 1
Пользователей: 0

Ваши данные:
 
Главная » Статьи » Радиотехника » Справочник

Микросхемы памяти и их применение
Микросхемы памяти и их применение

Микросхемы памяти и их применение

Анатолий Шитиков
Журнал «Компоненты и технологии» №4 2001 г.

Электронная промышленность всего мира уже выпустила и продолжает разработки все новых и новых типов микросхем памяти. Определенные требования, возникающие при изготовлении изделий электронной техники, вызывают потребность в приборах памяти, характеристики которых должны превосходить предшествующие разработки. На сегодня уже имеется широкий выбор микросхем памяти, но ни один тип не может считаться идеальным. Каждый тип памяти имеет не только что-то лучшее по сравнению со своими конкурентами, но и какие-то свои недостатки.

Таблица 1 показывает степень совершенства указанных типов памяти по некоторым показателям.

Таблица 1

Тип памяти: Стоимость Простота интерфейса Энергонез-ть Плотн-ть Экспл. данные Чтение/запись Сохран. данных
Динамическое ОЗУ +++     +++ ++ +++  
Статическое ОЗУ   +++   + +++ +++  
Энергонезавис. СОЗУ   +++ ++ + +++ +++ ++
Способные секционир-ся энергонезав-е   +++ ++ + +++ +++ ++
Псевдостатич. ОЗУ + +   ++ + +++  
Флэш ++ ++ ++ ++ ++ + ++
Электрически программ-ая постоянная память ЭППЗУ (EEPROM) + ++ + +   + +
Стираемая программи-ая постоянная память СППЗУ (EPROM) ++ ++ ++ ++ +   ++
Однократно программируемые PROM +++ +++ +++ +++ +   +++
ПЗУ +++ +++ +++ +++ +   +++

Динамическое ОЗУ. Динамическая оперативная память сохраняет информацию (лог. 1 или 0) на конденсаторе малой емкости, который входит в состав транзисторной ячейки. Размер ячейки ДОЗУ меньше, чем у СОЗУ, так что общая стоимость единицы памяти меньше. Но конденсаторы динамической оперативной памяти должны постоянно подзаряжаться, чтобы сохранять информацию. Это требует более сложной схемы интерфейса.

Статическое ОЗУ. По существу, это триггерное устройство с цифровым управлением, не требующее ни синхронизации, ни регенерации. Информация сохраняется до тех пор, пока имеется питание. СОЗУ имеет достаточно малое время доступа для чтения и записи, параллельную структуру адреса. Наилучшее применение СОЗУ нашла для памяти, имеющей невысокую плотность, но частый доступ, а также кэш-памяти.

Энергонезависимое СОЗУ (NV SRAM) - единственный блок, который содержит СОЗУ с низким энергопотреблением, энергонезависимый контроллер памяти и литиевую батарею. Когда основное питание становится ниже минимально требуемого для поддержания работоспособности СОЗУ, контроллер памяти в модуле переключает электропитание с внешнего источника на внутреннюю литиевую батарею и защищает от записи СОЗУ. Переходы от основного питания к питанию от литиевых батарей, и наоборот, прозрачны для СОЗУ и делают его истинно энергонезависимой памятью. Такая конструкция объединяет статические преимущества адресуемого СОЗУ - высокую скорость доступа, низкие требования по синхронизации с преимуществами энергонезависимой технологии СППЗУ. Если не стоит вопрос стоимости, то СОЗУ-модули с батарейным питанием от DSC являются идеалом для любого приложения, где традиционное СОЗУ было бы подходящим. Энергонезависимое СОЗУ по выводам совместимо с СОЗУ без батарейного питания.

Псевдостатическое ОЗУ - комбинация динамического и статического ОЗУ. По своей природе устройство является "статическим", не требуя регенерации для сохранения данных. Но для этого в ячейку памяти помещается вся требуемая логика регенерации. Как следствие, псевдостатическое ОЗУ имеет низкую плотность и более высокую стоимость, чем ДОЗУ.

Флэш-память объединяет возможность электрического стирания ЭСППЗУ с ячейкой, подобной программируемому СППЗУ. В результате модифицированная ячейка может быть стерта электрически в блоке с другими ячейками. Эта характеристика позволяет флэш-памяти принимать новый код или информацию в системе.

Электрически перепрограммируемая постоянная память (EEPROM). Недостаток электрически стираемой памяти в том, что невозможна перезапись в системе. Для этого требуется программатор с повышенным напряжением от 12,5V и выше. Если же необходимо использовать источник питания напряжением 5 В, то для этого следует применять более дорогие схемы EEPROM, которые в своем составе имеют преобразователь, позволяющий при 5 В производить стирание старой информации и запись новой. Такие приборы имеют относительно высокое время доступа для чтения/записи. Ячейки EEPROM редко могут иметь число операций стирание/запись более 10 000. Память EEPROM может устанавливаться в системе и доступна как стандартная СОЗУ.

Стираемая программируемая постоянная память СППЗУ может стираться повышенным напряжением 12,5V или ультрафиолетовым светом через окошко в верхней части корпуса микросхемы. Обычно эти микросхемы использовались в разработках и потом происходила их замена на более дешевые.

ПЗУ с однократным программированием. Обычно запись данных в ОТР PROM делают один раз. Эти микросхемы памяти одни из самых дешевых.

ПЗУ. Масочное постоянное запоминающее устройство. Является самым надежным хранителем информации. При этом микросхемы памяти не отличаются высоким быстродействием. Если имеется изделие, известны код/данные, то разрабатывается маска и выпускается самая дешевая и надежная память для чтения. Если же вкралась ошибка в информацию, то все запрограммированные микросхемы масочного ПЗУ - брак!

Оценивая указанные в табл. 1 типы памяти, можно отметить следующее. Высокая плотность и низкая стоимость разряда памяти относятся к динамическим ОЗУ. Масочные ПЗУ - наиболее дешевая память только для чтения и не нуждается в подпитке при хранении. Наилучшие показатели у тех типов памяти, которые расположились в середине таблицы. EEPROM обладает многими положительными качествами, но имеет ограниченное число циклов стирание/запись (10 000), длительное время записи и низкая плотность не совсем соответствуют сегодняшнему промышленному спросу.

Для систем, требующих хранения и защиты данных в случае пропадания питания, быстрого доступа чтение/запись, простой схемы управления - наилучшим образом подходят модули энергонезависимой памяти (NV SRAM), выпускаемые корпорацией Dallas Semiconductor (DSC). Рассмотрим данный тип памяти более подробно, поскольку пока по многим показателям (низко потребляемый кристалл СОЗУ, управляющий контроллер питания, литиевая батарейка) он эмулирует почти идеальную память.

Энергонезависимые СОЗУ производства Dallas Semiconductor

Корпорация Dallas Semiconductor является ведущей в мире по технологии производства энергонезависимых статических ОЗУ (NV SRAM). Каждый модуль этих изделий состоит из СОЗУ с низким энергопотреблением, маленькой литиевой батареи и фирменного энергонезависимого чипа управления. Все перечисленные компоненты вместе формируют энергонезависимую память, которая без внешнего питания может сохранять записанную информацию более 10 лет. Время доступа для чтения и записи составляет порядка 70 нс. Все эти особенности подразумевают, что выпускаемые DSC энергонезависимые CОЗУ могут считываться и записываться быстрее неограниченное количество раз и более безопасно, чем любой другой тип энергонезависимой памяти.

Если у потребителя имеются микросхемы СОЗУ и он хочет получить энергонезависимую память, DSC предлагает "разумные" панельки (smart Socket) со встроенными литиевыми батареями и энергонезависимыми чипами управления. Гнезда в панельке двухрядные под корпуса DIP микросхем СОЗУ.

Когда на рынке стали исчезать микросхемы с малым объемом памяти - 2К×8 и 8К×8, DSC разработала свои изделия ОЗУ на основе ячейки 6-Т. Типовое значение тока удержания составляет 50 нА! Для вспомогательного питания можно использовать литиевые батарейки, имеют минимальные размеры, а срок хранения данных - более 10 лет при комнатной температуре.

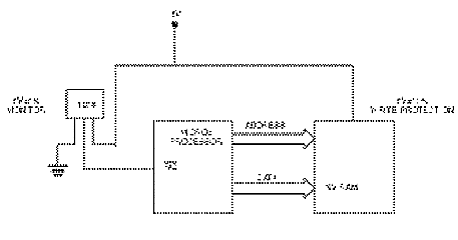
Память должна автоматически защитить запись при обнаружении изменения питающего напряжения - обычно в допуске 10% от Uпит. Данные должны храниться в памяти в течение всего времени сбоя питания. Возникает вопрос: что будет с данными в то время, когда происходит сбой питания? При падении напряжения питания ниже 10% уровня Uпит времени для системных вспомогательных функций уже нет. Что же необходимо сделать для сохранения данных, чтобы снижение питания обнаруживалось существенно раньше и микропроцессор мог выполнить вспомогательные функции по защите записи? Один из способов - использование второго напряжения, контролирующего устройство. DSC производит микросхему DS1233B - монитор напряжения на 5V +5% в 3-выводном корпусе ТО-92. Этот монитор выдает активный низкий сигнал сброса (RST) как только обнаружит выход основного питания из пятипроцентного допуска. Активный низкий сигнал может использоваться как запрос на прерывание микропроцессора. Таким образом, микропроцессор получает необходимое время для обслуживания прерывания, и энергонезависимая память защищается от записи. Рисунок 1 иллюстрирует эту ситуацию.


рис.1. Формирование сигнала IRQ

Микропроцессоры могут обслуживать прерывания и обрабатывать информацию быстрее, чем спад напряжения на 5% от своего номинала. Конечно, необходимо, чтобы программное обеспечение, обслуживающее прерывания системы, было сконфигурировано для максимально быстрой идентификации внешнего прерывания.

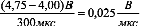
Предположим некоторые условия, которые могут быть внутри рассматриваемой системы. Принимаем время снижения напряжения от 4,75 (0,05•Uпит) до 4V (процессор работает еще нормально) за 300 мкс.

Микропроцессор работает на умеренной тактовой частоте 25 МГц. Микропроцессор представляет собой обычный 8-разрядный, которому на одну команду необходимо затратить 6 тактов. Исходя из этих данных, период тактовой частоты составляет 1/25 МГц = 40 нс.

Одна команда выполняется за 40 × 6 = 240 нс.

Скорость падения напряжения

Скорость падения напряжения .

Между началом выдачи команды с монитора (5%) до 10% от Uпит напряжение понижается на 0,25V. Это происходит за время .

Следовательно, за это время микропроцессор выполнит .

Конечно, иметь в резерве 416 команд за время, когда микропроцессор может выполнить любые функции по завершению записи и сохранению данных в ОЗУ - это надежный показатель выполнения поставленной задачи. Если количество циклов на инструкцию меньше вышеуказанного или рабочая частота выше 25 МГц, вы имеете дополнительный резерв времени. Используя монитор DS1233B вместе с энергонезависимым СОЗУ, всегда можно получить дополнительное время для организованного системного завершения работы без разрушения памяти. В противном случае резервов вашего микропроцессора может не хватить для успешного завершения работы с СОЗУ. На рис.2 представлены корпуса, в которых могут размещаться мониторы напряжения DS1233B.


рис.2. Корпуса мониторов напряжения DS1233B

Стандартная энергонезависимая память СОЗУ

Выпускаемая DSC энергонезависимая СОЗУ (табл. 2) имеет отдельный литиевый источник энергии и схему управления, которая постоянно контролирует основной источник питания Uпит по условию выхода напряжения из допуска. Когда напряжение Uпит снижается, выходя за пределы допуска, автоматически включается литиевая батарейка, и защита записи предотвращает нарушение целостности данных. Данные сохраняются, защита от записи остается до тех пор, пока Uпит вернется к номиналу, определяемому допуском. После этого литиевый источник выключается и память снова доступна. Поскольку эти блоки памяти основаны на СОЗУ технологии, время доступа для записи и чтения одинаково, а число этих операций не ограничено. Выпускаются приборы в корпусах DIP (600-mil) или Power Cap.

Таблица 2

Memory Size 5-Volt 3.3-Volt
2k × 8 DS1220AB/AD  
8k × 8 DS1225AB/AD  
32k × 8 DS1230Y/AB DS1230W
128k × 8 DS1245Y/AB DS1245W
256k × 8 DS1249Y/AB  
512k × 8 DS1250Y/AB DS1250W
1024k × 8 DS1265Y/AB  
2048k × 8 DS1270Y/AB  

Расширенная энергонезависимая память СОЗУ с монитором батареи

Все функциональные возможности DS12XX выполняются приборами, перечень которых приведен в табл. 3. Но у этой группы СОЗУ имеется достаточно сложный монитор батареи. Раз в 24 часа монитор применяет испытательную загрузку литиевой батареи и делает замер напряжения. Если напряжение батареи просаживается слишком низко, то вывод Battery Warning (BW) активизируется, чтобы указать потребность в замене батареи. Эти модули имеют встроенный элемент для обнуления центрального процессора. Микросхемы серии DS13XX выпускаются только в корпусе Power Cap.

Таблица 3

Memory Size 5-Volt 3.3-Volt
32k × 8 DS1330Y/AB DS1330W
128k × 8 DS1345Y/AB DS1345W
512k × 8 DS1350Y/AB DS1350W

Новые модули Power Cap

Пакетный модуль Power Cap (рис.3) дает возможность поверхностного крепления корпуса и его содержимого - энергонезависимого ОЗУ. Power Cap модули представляют уникальную конструкцию, состоящую из двух частей - монтируемой площадки ядра модуля, в которой размещены интегральные схемы и, собственно Power Cap с литиевой батареей. Power Cap - это верхняя половина блока, которая содержит контактные пружины, соединяющие литиевую батарею с ядром модуля. Если необходима смена батарейки, то конструкция модуля позволяет легко и быстро выполнить эту операцию.


рис.3. Пакетный модуль Power Cap

В течение системной сборки, пока идет пайка поверхности модуля, высокая температура не затрагивает температурно чувствительные литиевые батареи. Когда основание закреплено, пользователь просто зафиксирует Power Cap на базе модуля, чтобы сформировать законченный энергонезависимый СОЗУ-модуль. Пакетный модуль Power Cap имеет высоту 0,25 дюйма, площадь платы ядра составляет 0,96 кв. дюйма. Все приборы в этой упаковке имеют стандартную цоколевку и могут заменять энергонезависимую память других видов в корпусе с соответствующими выводами. Поставки изделий осуществляются в трех видах: модульное ядро, Power Cap, а также весь модуль Power Cap.

Торговая марка Power Cap - DS9034PC (только литиевая батарейка)

Все базовые модули с хронометрами используют Power Cap DS9034PCX (литиевая батарея и контроллер часов). В сборке Power Cap сохраняют плотный захват базы модуля и выдерживают целостность даже при вибрации и ударе. Съем Power Cap осуществляют с помощью отвертки. При установке и съеме (рис.4,а,б) Power Cap категорически запрещается нажатие на центральную часть верха корпуса. Полный модуль с узлом Power Cap имеет в торговом названии дополнительный индекс Р. Например, базовая часть имеет название DS12xxY/AB/W. Соответственно, модуль будет иметь название DS12xxYP/ABP/WP.


рис.4. Установка и съем PowerCap

Выбор модуля энергонезависимой СОЗУ стандартного или расширенного варианта можно сделать, используя табл. 4.

Если вы остановили свой выбор на часах реального времени с энергонезависимым СОЗУ, то в выборе поможет табл. 5.

Хронометры сторожевой схемы с энергонезависимым СОЗУ представлены в табл. 6. Базовая схема DS1386 выпускается в 32-выводном DIP-корпусе и содержит контроллер часов реального времени с полным набором функциональных возможностей: тревога, таймер сторожевой схемы, таймер интервала. Все это доступно в байтовом формате. В DS1386 содержится также кварцевый резонатор, литиевая батарейка и кристалл СОЗУ.

Таблица 4

Memory Size Nonvolatile SRAMs
Standard Enhanced
5-Volt 3.3-Volt 5-Volt 3.3-Volt
8k × 8  
32k × 8 DS1230YP/ABP DS1230WP DS1330YP/ABP DS1330WP
128k × 8 DS1245YP/ABP DS1245WP DS1345YP/ABP DS1345WP
512k × 8 DS1250YP/ABP DS1250WP DS1350YP/ABP DS1350WP

Таблица 5

Memory Size Timekeeping RAMs Phantom Clocks
  Y2K-Compliant
5-Volt 5-Volt 3.3-Volt 5-Volt 3.3-Volt
8k × 8 DS1643P DS1743P DS1743WP  
32k × 8 DS1644P DS1744P DS1744WP DS1244YP DS1244WP
128k × 8 DS1646P DS1746P DS1746WP DS1248YP DS1248WP
512k × 8 DS1647P DS1747P DS1747WP DS1251P DS1251WP

Таблица 6

Memory Size   Y2K-Compliant
55-Volt 5-Volt 3.3-Volt 5-Volt 3.3-Volt
8k × 8 DS1386P-8 DS1543P DS1543WP DS1553P DS1553WP
32k × 8 DS1386P-32     DS1554P DS1554WP
128k × 8 DS1486P     DS1556P DS1556WP
512k × 8       DS1557P DS1557WP

Для модульного блока Power Cap выпускается базовая часть с памятью, монитором и контроллером батарей (к названию добавляется индекс Р), корпус Power Cap с литиевой батареей и кварцевый резонатор на 32,768 кГц.

"Интеллектуальные" панельки

Как было сказано выше, панелька состоит из двусторонней печатной платы, у которой на одной стороне устанавливается 8-выводной контроллер напряжения DS1213, а на другой - литиевый источник питания, залитый компаундом. Вся эта конструкция помещается в розетку и выпускается в трех модификациях DS1213B/C/D. Стандартная панелька обнаруживает сбой основного электропитания в пределах между 4,7 и 4,5V, то есть диапазон обнаружения составляет 5% от напряжения Uпит. Если необходимо расширить диапазон до 10% от Uпит, то следует предпринять следующие шаги (рис.5):

  • разрезать металлическую дорожку, обозначенную на рисунке "TOL";
  • площадки металлизации, помеченные "Т", соединить перемычкой.


рис.5. "Интеллектуальная" панелька DS1213

Модернизация по увеличению объема памяти

Эта операция относится только к DS1213B и DS1213D. DS1213B, предназначенная для СОЗУ объемом 8К×8, может быть преобразована в объем памяти 32К×8. DS1213D, предназначенная для объема 128К×8, может быть преобразована в память 512К×8. Это достигается следующим образом:

  • металлическую дорожку, обозначенную "U", разрезать;
  • площадки металлизации, обозначенные "G", соединить перемычкой.

Интеллектуальные часы/ОЗУ имеют индекс DS1216B/C/D/H. Эти панельки имеют то же функциональное назначение, что и DS1213, но дополнительно на печатной плате устанавливается 16-выводная микросхема, которая содержит контроллер напряжения и фантомные часы в одном корпусе. Все DS1216 выпускаются с выходом сигнала "Сброс" (RTS) на выводе 1. Если сигнал "Сброс" не требуется, то достаточно металлическую дорожку, помеченную буквами "RES", перерезать.

Для увеличения объема устанавливаемой памяти ОЗУ, как и в случае с DS1213B/D, необходимо сделать следующее:

  • разрезать металлическую дорожку помеченную буквой "U";
  • площадки металлизации, обозначенные "G", соединить перемычкой.

При этом DS1216B модернизируются из объема 8К×8 в память 32К×8, а DS1216D - из 128К×8 в 512К×8.

Маломощные статические ОЗУ

Установленные в "интеллектуальные" панельки DS1213B литиевые батарейки рассчитаны на 10 лет хранения информации в СОЗУ, даже если к ним за все время работы не будет подключаться основное питание. Для повышения надежности работы батарейки желательно, чтобы ток, потребляемый микросхемой СОЗУ, был минимальным. Этому требованию соответствуют микросхемы DS2016. Они изготавливаются по КМОП-технологии и при температуре окружающей среды +25°C при хранении потребляют:

  • менее 50 нА при Uпит = 3 В;
  • менее 100 нА при Uпит = 5,5 В;
  • менее 1 мкА при Uпит = 5,5 В и t° = +60°C

Время доступа при 5V у DS2016 - 100 > 100 нс, у DS2016 - 150 > 150 нс. При снижении питания до 3V время доступа увеличивается до 250 нс.

Диапазон рабочих температур для данных микросхем −40...+85°C. Если использовать для питания литиевые батареи, то ограничение диапазона температур происходит из-за того, что при −40°C существенно снижается емкость батареи. Поэтому длительность работы батареи при отрицательных температурах не нормируется. Однако если не требуется автономная работа СОЗУ с литиевой батареей в течение 10 лет, то температура −40°C является вполне реальным режимом работы. В этом случае микросхема DS2016 является наилучшим решением вышеуказанного требования. Вообще микросхема DS2016 с объемом памяти 2К×8 пригодна как для работы с батареей, так и для случая, когда батарейное питание является вспомогательным. Наилучшим образом СОЗУ DS 2016 подходит для "интеллектуальной" панельки DS1213B.

Микросхемы СОЗУ имеют вход разрешение доступа к микросхеме (CE), который можно использовать для перевода в режим минимального потребления. Наличие сигналов управления CE, а также ОЕ позволяет объединять в параллель множество микросхем, получая, таким образом, необходимый объем памяти. Приборы СОЗУ поддерживают по входу и выходу уровни ТТЛ - схем в диапазоне напряжений 2,7...5,5 V. При одинаковых объемах памяти СОЗУ и ПЗУ обычно взаимозаменяемы по выводам и, соответственно, во многих применениях могут заменять друг друга.





Источник: http://kazus.ru/articles/357.html
Категория: Справочник | Добавил: adelay (23.04.2013) | Автор: Анатолий Шитиков
Просмотров: 1570 | Теги: DS1350, DS1249, DS1270, DS1213B, DS1330, СОЗУ, DS1345, DS2016, DS1250, DS1220 | Рейтинг: 0.0/0
Всего комментариев: 0
Добавлять комментарии могут только зарегистрированные пользователи.
[ Регистрация | Вход ]
ADelay © 2025
Конструктор сайтовuCoz